Αν τα ηλεκτρικά αυτοκίνητα σας φαίνονται βαρετά στην οδήγηση ίσως η πατέντα EV MT της Toyota να δώσει την λύση.
Υπάρχουν οδηγοί που απλά οδηγούν για να μετακινούνται και κάποιοι άλλοι που απλά τους αρέσει η όλη εμπειρία. Οι περισσότεροι από τους τελευταίους ίσως να βρίσκουν συναρπαστική την επιτάχυνση που έχει ένα ηλεκτρικό αυτοκίνητο, αλλά από ένα σημείο και μετά καταλήγουν πως η όλη φάση είναι κάπως αποστειρωμένη και από ένα σημείο και μετά απλά διαδικαστική.
Αυτό οφείλεται όχι μόνο στην απουσία του ήχου ενός κινητήρα που ταυτίζεται με την επιτάχυνση, αλλά και με την συμμετοχικότητα του οδηγού. Και ένα από τα στοιχεία που βάζουν τον οδηγό περισσότερο σε μια εμπειρία οδήγησης είναι τα χειροκίνητα κιβώτια ή αν προτιμάτε η χειροκίνητη επιλογή των σχέσεων (ακόμη και σε ένα αυτόματο κιβώτιο).
Το πρόβλημα όμως με τα ηλεκτρικά έχει να κάνει με το γεγονός πως πολύ απλά δεν έχουν κιβώτια ταχυτήτων, όπως τα συμβατικά αυτοκίνητα με κινητήρες καύσης. Γιατί; Επειδή λόγω της λειτουργίας του ένας ηλεκτροκινητήρας δεν τα χρειάζεται και απλά έχει συνήθως έναν μονοβάθμιο μειωτήρα (κιβώτιο μονής σχέσης). Ωστόσο, ένα σύστημα που θα επέτρεπε την αλλαγή σχέσεων (ή καλύτερα ηλεκτρονικών διαβαθμίσεων ισχύος), ίσως να έδινε μια άλλη προοπτική στην οδήγηση ενός ηλεκτρικού αυτοκινήτου. Ειδικότερα αν αυτό είναι σπορ.
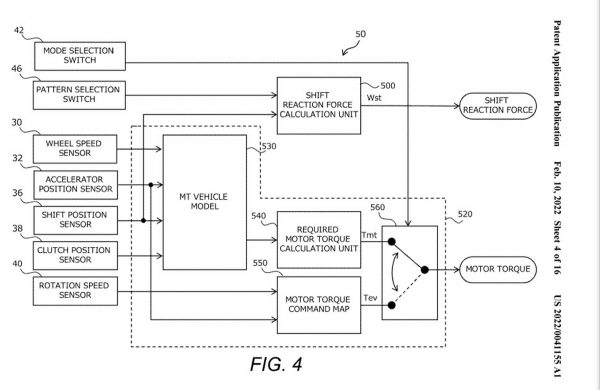
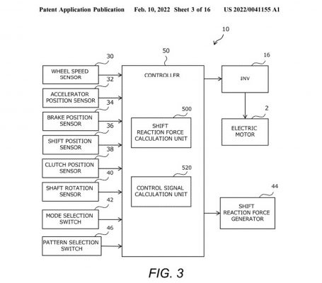
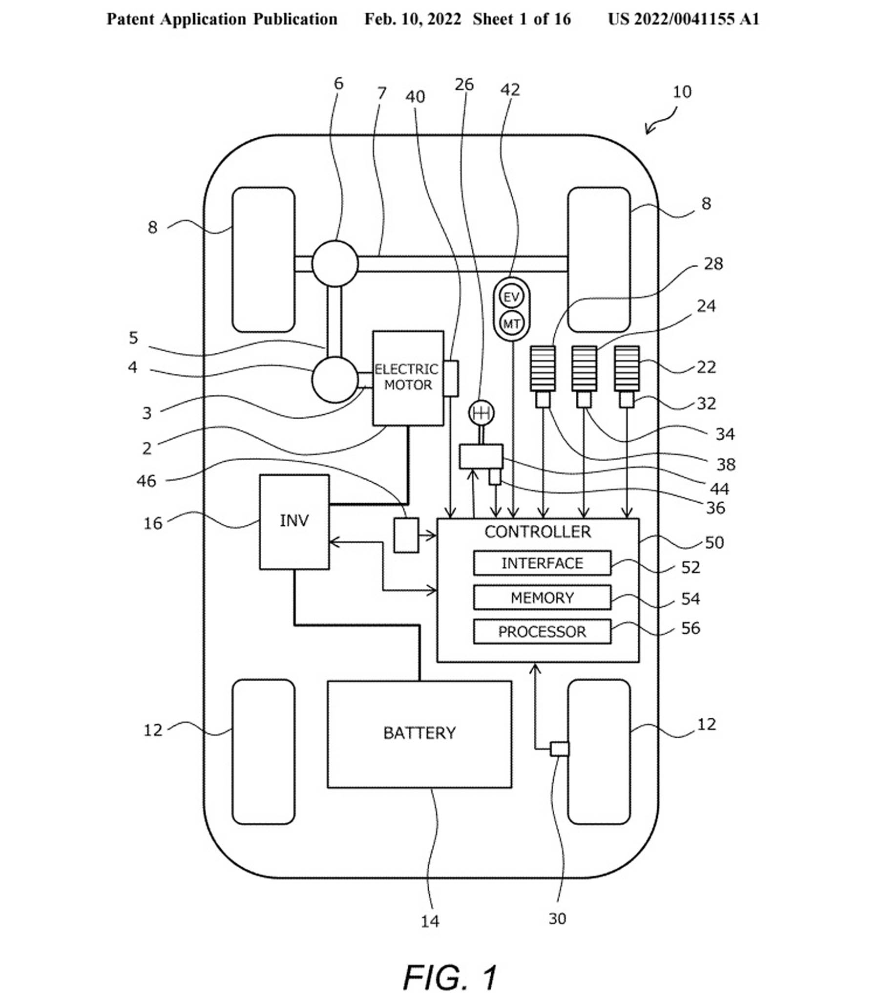
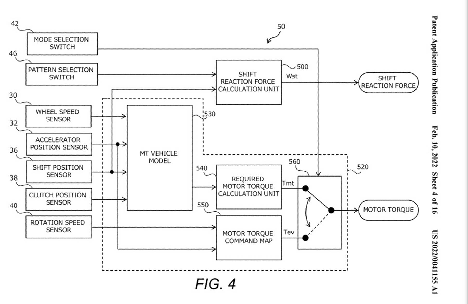
Στα εικονιζόμενα σχέδια θα δείτε μια πατέντα της Toyota που κατατέθηκε πριν από δύο χρόνια στο γραφείο ευρεσιτεχνιών των ΗΠΑ. Η πατέντα έχει εγκριθεί με αριθμό πρωτοκόλλου αριθμό έγκρισης US 2022/0041155 A1. Στα σχέδια και στη σχετική περιγραφή αναφέρεται ένα χειροκίνητο κιβώτιο έξι σχέσεων με ξεχωριστά την οπισθοπορεία.
Πάντως, από την περιγραφή γίνεται αντιληπτό πως δεν μιλάμε για ένα κανονικό ξεχωριστό κιβώτιο με συμπλέκτη. Αυτό που περιγράφει η πατέντα είναι ένα σύστημα που θα προσαρμόζει ανάλογα τη λειτουργία του ηλεκτρικού μοτέρ προσομοιώνοντας αλλαγή σχέσεων. Συγκεκριμένα, με τέτοιο τρόπο ώστε κάθε φορά που ο οδηγός θα αλλάζει ταχύτητα (δηλ. διαβάθμιση), θα υπάρχει ίδια παρόμοια αίσθηση όπως σε ένα κανονικό κιβώτιο.
Το όλο σύστημα ονομάζεται EV MT και δε γνωρίζουμε αν και πότε θα μπει στην παραγωγή. Πάντως, έχει ένα ενδιαφέρον αφού θεωρητικά θα μπορούσε να βελτιώσει την αίσθηση εμπειρίας και την συμμετοχικότητα στην οδήγηση ενός ηλεκτρικού αυτοκινήτου. Τουλάχιστον, για όσους βλέπουν το αυτοκίνητο ως κάτι παραπάνω από μεταφορικό μέσο. Οι υπόλοιποι, κάντε λίγοι υπομονή για την αυτόνομη οδήγηση…









